Индукционный нагрев металловИндукционный нагрев металлов
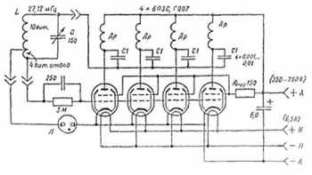
Если возникает необходимость расплавить металл (латунь, алюминий, цинк, серебро и др.) в небольших объемах, можно применить ВЧ-установку для плавки металлов индукционными токами. Общий вид установки показан на рис. 1, а принципиальная электрическая схема изображена на рис. 2. ![]() Рис. 1. Общий вид высокочастотной установки для плавки металлов. ![]() Рис. 2. Принципиальная электрическая схема установки.
Генератор ВЧ генерирует колебания с частотой 27,12 МГц, он собран на четырех электронных лампах (тетродах). Неоновая лампа сигнализирует о готовности установки к работе. Ручка конденсатора переменной емкости (КПЕ) С выведена наружу. При наибольшей емкости КПЕ происходит быстрое нагревание куска металла, помещенного в тигель, который вводится в катушку L. Для расплавления куска цинка достаточно нагревать его в течение 15-20 с. Катушка L — бескаркасная, состоит из 10 витков провода ПЭВ 0,8, внутренний диаметр витка 12 мм. При необходимости увеличить диаметр катушки L, не изменяя частоты колебания работы генератора, можно воспользоваться расчетом, т.е. произвести перерасчет катушки, связанный с изменением ее диаметра.
Конденсатор С переменной емкости можно взять от радиоприемника (с удаленной каждой второй пластиной). Мощность установки такова, что она практически мгновенно нагревает до красного каления отвертку. Скорость плавления металла в таких установках зависит прежде всего от мощности генератора, частоты, потерь на гистерезис и на вихревые токи в куске металла. Лампы должны быть мощными, но число их при параллельном включении не должно превышать четырех.
Конденсаторы С1 — керамические или слюдяные с рабочим напряжением 1500-2000 В, если применены триоды, резистор R не нужен. ВЧ-установка питается от сети переменного тока напряжением 127 или 220 В через выпрямитель, который можно смонтировать вместе с установкой или вынести в отдельный блок. При работе с установкой необходимо строго соблюдать правила техники безопасности. Примечание. Данные дросселя Др в установке. Катушка без сердечника 10 витков, расстояние между витками 1 мм, провод ПЭВ 0,6, диаметр катушки 9 мм. Тигель — керамический. В качестве источника питания можно использовать любой силовой трансформатор от ламповых телевизоров или лампового радиоприемника, который имел не менее 5-6 радиоламп. Или произвести расчет и изготовить силовой трансформатор мощностью на 250-300 Вт. Статья составлена по публикациям В.Г. Бастанова
Автор-составитель. Патлах В.В. 1998 г. http://www.patlah.ru http://samodelki.org.ua "Энциклопедия самоделок" Голосуй
Категории: Технологии » Станки и инструмент.
Добавлено: 22-04-2008, 19:33
Комментариев: 2
Просмотров: 3261
Похожие публикациизагрузка...
|







